윙배너
윙배너

[기술기고] 극히 통합적인 전원관리 IC를 사용해서 산업용 디자인 크기 축소 (下)

[기술기고] 극히 통합적인 전원관리 IC를 사용해서 산업용 디자인 크기 축소 (下) - 산업종합저널 전자

BOM과 PCB 풋프린트 축소

전원변환과 관리, 전원절연, 디지털 신호절연(SPI)을 단일의 IC로 통합함으로써 상당한 보드공간을 절약하고 BOM(bill of materials)을 줄일 수 있다. 바로 이러한 IC 제품으로써 Analog Devices의 ADP1031은 단일의 콤팩트한 LFCSP 7mm x 9mm 패키지로 이러한 모든 기능들을 통합했다.

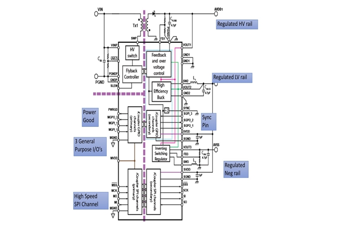
ADP1031은 4.5V~60V의 넓은 전원 전압범위로 동작하고, 전원관리유닛(PMU)으로 절연형플라이백 레귤레이터, 반전레귤레이터, 벅컨버터의 3개 마이크로전력 DC-DC 컨버터를 포함한다. 총전력 공급용량은 최대 2.0W이고, 에너지효율은 80%에서 90% 사이다. 또다른 특징으로서 4개 양방향 고속 절연채널, SPI 인터페이스, 아나로그디바이스(Analog Devices)고유의 iCoupler 기술을 채택한 3개 절연형 범용 I/O 채널을 들 수 있다(그림 2).
[기술기고] 극히 통합적인 전원관리 IC를 사용해서 산업용 디자인 크기 축소 (下) - 산업종합저널 전자
그림 2. 7개 디지털 아이솔레이터를 포함하는 아나로그디바이스(Analog Devices) ADP1031 3채널 절연형 마이크로 전력전원관리 유닛에 플라이백 컨버터 트랜스포머 같은 외부 부품 사용 (출처: 아나로그디바이스)

이 전원관리 유닛 제품은 일련의 프로그래머블 플라이백 및 인버터 컨버터와 함께 소프트스타트 파워업 기능, 입력과 전류보호, 출력과 전압보호기능을 포함한다. 또한 ADP1031은 플라이백 컨버터로 내부적 MOSFET 스위치를 포함하고, 최소한의 외부 수동부품과 플라이백절연 1:1 비율 트랜스포머만을 필요로 한다. 모든 3개 전원영역으로 입력대출력 절연은 300V이다. 또한 ADP1031은 컨버터 수율을 제어할 수 있으므로 EMI 성능을 향상시킬뿐만아니라 CISPR11(EN 55011) Class B 복사방사요건을 수월하게 충족할 수 있다.

ADP1031은 Analog Devices AD5758 단일 채널 16비트 분해능 DAC IC와 함께 사용하기에 적합하도록 설계되었다(그림 3). ADP1031과 AD5758이 결합해서 기본적 300V 절연 요건을 충족하므로 엔지니어들이 설계시간을 단축하고 위험성을 낮출 수 있다.
[기술기고] 극히 통합적인 전원관리 IC를 사용해서 산업용 디자인 크기 축소 (下) - 산업종합저널 전자
그림 3. 아날로그 출력 애플리케이션으로 아나로그디바이스 AD5758 DAC와 함께 사용(출처: 아나로그디바이스)

트랜스포머와 인덕터 선택

ADP1031의 플라이백 컨버터를 위해서 트랜스포머 선택이 중요하다. ADP1031의 피드백 방식은 플라이백 트랜스포머로 피드백 권선을 필요로하지 않는다. 그러므로 일차 권선과 이차 권선만으로 이루어진다. 따라서 더 낮은 DCR과 더 낮은 누설 인덕턴스로 크기가 더 작은 트랜스포머를 사용할 수 있다.

특히 규격형으로 출시된 트랜스포머를 선택할 수 있으므로 설계 엔지니어의 일을 수월하게 한다. 또한 낮은 누설 인덕턴스와 DCR로 잘 설계된 소형 트랜스포머를 선택함으로써 EMI 특성과 에너지효율을 향상시킬 수 있다. 필요한 트랜스포머비율은 입력전압과 출력전압을 선택해서 결정할 수 있다.

아나로그디바이스(Analog Devices)와 협력해서 트랜스포머 전문 회사인 코일크래프트(Coilcraft)가 전적으로 ADP1031에 적합하도록 2개 트랜스포머 제품을 개발했다. Coilcraft WA8478과 Coilcraft YA9293으로서, 두 제품 모두 1:1 비율이고, 4.5V~60V 입력전압을 수용하고, 2250Vrms 절연이고, 기본 절연을 충족하는 연면거리 및 공간거리로 설계되었다.

뿐만 아니라 이들 트랜스포머 제품은 AEC-Q200 Grade 1 인증을 취득함으로써 주변 온도범위가 -40C~+125C에 이르는 자동차 애플리케이션에 사용하기에 적합하다. 공칭 누설 인덕턴스는 WA8478은 1.2H이고, YA9293은 1.62H이다.

아나로그디바이스의 AD5758 16비트 DAC IC의 벅컨버터 기능에는 코일 크래프트의 PA6594-AE 47H 인덕터가 적합하다. PA6594-AE 인덕터는 콤팩트한 풋프린트로 높이는 1.8mm에 불과하다.

오늘날의 공간 제약적인 디자인으로는 단일 패키지로 하나 이상의 기능을 통합한 IC와 적정한 크기의 수동 부품들을 선택함으로써 필요로 하는 PCB 공간을 축소할 수 있다. ADP1031은 7mm x 9mm 패키지로 전원관리와 직렬통신 절연을 통합함으로써 바로 이와 같은 요구를 충족한다. ADP1031과 함께 최적화된 코일 크래프트 트랜스포머를 사용해서 높은 성능을 달성하고 솔루션 크기를 줄일 수 있다.

글 / 마우저일렉트로닉스(Mouser Electronics) 사이먼더글비(Simon Duggleby)
산업종합저널


0 / 1000


많이 본 뉴스

ICPI WEEK 2025, 킨텍스서 역대 최대 규모로 개막

국내 최대 산업 융복합 전시회 ‘ICPI WEEK 2025’가 22일 고양 킨텍스에서 개막했다. 25개국 1천200개 사가 참여한 이번 행사는 전시면적 6만124㎡ 규모로, 제약, 바이오, 화장품부터 포장, 실험실, 물류, 화학장치 산업까지 전 과정을 아우르는 통합 전시회로 치러진다. 올해 행사는 Korea

공정위, 안전 비용 전가한 포스코이앤씨 등 4개사 검찰 고발 가닥

26일 공정거래위원회(공정위) 사무처가 하도급 업체에 산업안전 비용과 책임을 떠넘긴 포스코이앤씨, 케이알산업, 다산건설엔지니어링, 엔씨건설 등 4개 건설사를 검찰에 고발하기로 가닥을 잡았다. 유성욱 공정위 조사관리관은 브리핑을 통해 원사업자가 안전 비용을 전가하는 행위는 하도급 업

[산업View] AI 농업로봇·자율주행 농기계 총집결… '2025 익산농업기계박람회' 4일 개막

AI(인공지능) 기반 농업 로봇과 자율주행 농기계 등 미래 농업 기술을 한자리에서 조망하는 '2025 익산농업기계박람회'가 4일 전북특별자치도 익산시 농수산물도매시장 일원에서 막을 올렸다. 7일까지 나흘간(7일은 오후 3시까지) 열리는 박람회는 농업인과 생산업체가 교류하며 미래 농업의 비

ASM, ‘세미콘 코리아 2026’ 참가… 미래 반도체 인재 잡는다

글로벌 반도체 장비기업 ASM이 국내 최대 반도체 전시회에서 인재 확보를 위한 적극적인 소통에 나선다. ASM은 11일부터 서울 코엑스에서 열리는 ‘세미콘 코리아 2026’에 참가해 채용 설명회와 현직 엔지니어 멘토링 등 다양한 인재 양성 프로그램을 운영한다고 10일 밝혔다. 부스 2층 통

엘앤에프, ‘인터배터리 2025’ 참가… LFP·하이니켈 양극재로 글로벌 시장 공략

엘앤에프가 5일부터 7일까지 서울 코엑스에서 개최되는 ‘인터배터리 2025(InterBattery 2025)’에 참가해 차세대 배터리 소재 기술과 글로벌 생산 전략을 공개했다. 인터배터리는 산업통상자원부가 주최하는 국내 최대 배터리 산업 전시회다. 올해 13회를 맞았다. 650여 개 기업이 참가해 역




산업전시회 일정


미리가보는 전시회